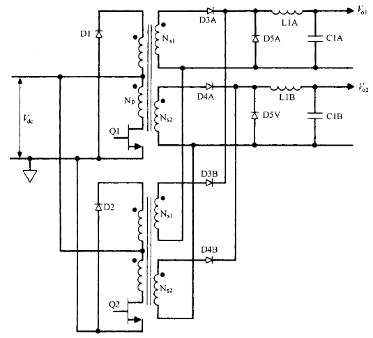
交錯正激變換器拓撲基本工作原理 、優缺陷和輸出功率限制這種拓撲只是兩個相同的單端正激變換器交替工作 ( 各占半個周期) ,其次級電流電子器件經過 整流碳化硅二極管相加 。其拓撲如圖 2.14 所示。這種拓撲的優點是每周期有兩個功率脈沖 ,如圖 2.14 所示,且每個變換器只提供總輸出 功率的一半 。式 C 2.28 ) 給出了MOS開關電源效平頂電流幅值 /pft = 3.13P,,J 2飛 ,某中凡 為總輸出功率 。 開關管電流是獲得相同總輸出功率的單個單端正激變換器的一半 。因此,兩個開關管的費用 因每個開關管額定峰值電流較低而相互抵消了 ,或許價錢比兩倍額定電流的單個開關管更低 。
或從另一角度看 ,若這兩個額定電流相同的MOS開關電源 ,其電流幅值與給定輸出功率單端變 換器開關管的相同 ,則交錯變換器可提供的輸出功率是該單端變換器輸出功率的兩倍 。另外,EMI 強度與電流幅值成比例 ,而不是非與電流脈沖數量成比例 。相同總輸出功率 下,交錯變換器產生的 EMI 比單個正激變換器產生的 EMI 小。相同輸出功率下 ,每個變壓器都比正激變換器的小 。但兩個加在一同很可能比單個變壓 器占用的空間大且花費的本錢高 。固然有這樣那樣的優缺陷 ,交錯正激變換器的主要優點還是同樣的開關管電流幅值下可 提供單個正激變換器兩倍的輸出功率 。相比起來 ,推挽拓撲可能更杳優越性 。固然都是雙開關管電路 ,但交錯正撤變換器的兩 個變壓器可能比推挽拓撲的一個大變壓器更昂貴 ,占用的空間更多。
不過至今仍不很肯定 , 在輸入和負載失常的 瞬態情況下 ,推挽拓撲的磁通不平衡問題能否完好能處置 。沒有磁通不平衡問題可能是運用交錯正激變換器的最好理由 。 在較少見的直流輸出電壓超越 200V 的場所,同樣的輸出功率下 ,選用交錯正激變換器比選用單個正激變換器更合理 。單個正激變換器輸出續流二極管( D5A 或 D5B ) 承受的反向 電壓峰值為交錯正激變換器的兩倍 。
這是由于它的占 空比只需后者的 1/20輸出電壓低時 占空比小沒奮什么 問題,見式 ( 2.25 ) 。變壓器次級臣數選擇準繩 ( 關于單 端正激變換器) 是,直流輸入最小即次級電壓幅值最低時 ,產生所需輸出電壓的占空比匯 0 IT不超越 0.4。當直流輸出為 200V 時,續流二極管承受的反向電壓峰值為 500Vo 開關管導通 瞬間,續流二極管己流過很大的正向電流 ,又將突然承受反壓 。假設該二極管反向恢復時間 長,短時內 500V 的反向電壓就會惹起很大的反向電流 ,可能會損壞二極管 。通常,二極管額定反向電壓越大 ,反向恢復時間越長 ,這種情況下 ,問題就很嚴重了。 關于 200V 直流輸出 ,交錯正激變換器運轉在兩倍占 空比,續流二極管反壓僅為 250V 。運用




低壓、恢復快的二極管 ,可大大降低其損耗 。
圖 2.14 交錯正激變換器 。QI 和 Q2 每半周期交替導通 ,次級輸出相加使 每周期有兩個功率脈沖 ,且避免了推挽拓撲的磁通不平衡問題
烜芯微專業制造二極管,三極管,MOS管,橋堆等20年,工廠直銷省20%,1500家電路電器生產企業選用,專業的工程師幫您穩定好每一批產品,如果您有遇到什么需要幫助解決的,可以點擊右邊的工程師,或者點擊銷售經理給您精準的報價以及產品介紹
烜芯微專業制造二極管,三極管,MOS管,橋堆等20年,工廠直銷省20%,1500家電路電器生產企業選用,專業的工程師幫您穩定好每一批產品,如果您有遇到什么需要幫助解決的,可以點擊右邊的工程師,或者點擊銷售經理給您精準的報價以及產品介紹

